Kunststoff-Fenster: Schüco SI 82

ausgelaufen zum 31.12.2018

Der neue verbesserte Nachfolger FENSTERART LivIng 82 löst das Profilsystem FENSTERART SI 82 zum 01.01.2019 ab. Informieren Sie sich hier.

Nur bei FensterART

 

Das FENSTERART-System Schüco SI 82 (auch Schüco Thermo 6 genannt) mit einer Bautiefe von 82 mm erreicht herausragende Wärmedämmwerte bei schmalsten Ansichtsbreiten. Profile dieser Serie sind die Antwort auf steigende Energiekosten und gehobene Umweltschutzforderungen.

Profil Schüco Corona SI 82
Alu-Deckschale Schüco Corona Si 82/ Thermo 6
Schnitt Schüco Corona Si 82
Gebäudeintegration Schüco Si 82
Kunststoff-Fenster
Schüco Living - 82 mm Bautiefe
Schüco CT 70 - 70 mm Bautiefe
Schüco TopAlu - mit Alu-Deckschale
   
Nur bei FENSTERART - Leistungsüberblick
Überblick
  • Flügelprofile sind in zwei unterschiedlichen Ausführungen erhältlich (Rondo mit gerundeten Ansichten und Classic mit der angeschrägten Sichtfläche)
  • Je nach Profilkombination und Verglasung sind Uw-Werte von 0,80 W/(m²K) erreichbar
  • zur Integration in Aluminium-Fassaden steht für die Classic Linie von Schüco das TopAlu Sortiment mit Aluminium-Deckschalen zur Verfügung
  • Silbergraue Dichtungen bei weißen Profilen für dezente Optik der Kunststoff-Fenster
  • Alle Fenster und Türen können mit unserer kostenlosen Händler-Software ART24 online konfiguriert und bestellt werden.
Details
  • Profilsystem des Systemgebers Schüco mit einer 6-Kammer Technologie für hervorragende Wärmedämmeigenschaften (Profilsystem Schüco Corona SI 82/Thermo 6)
  • der farblichen Gestaltung der Elemente sind durch eine große Auswahl an holz- und unifarbenen Dekorfolien nahezu keine Grenzen gesetzt.
  • hohe Sicherheit und Einbruchschutz durch silberfarbene Markenbeschläge des Herstellers Maco 
  • Profilbautiefe von 82 mm
  • schmale Ansichtsbreite von 120 mm in der Standardprofilkombination
  • silbergraue Dichtungen bei weißen Profilen für eine dezente Optik
  • der Dichtungsspalt von 5 mm gewährleistet ein weiches und lautloses Schließen des Fensters
  • Fertigung maßgenau nach Kundenwunsch

Flügelprofile sind in zwei unterschiedlichen Varianten erhältlich (Rondo mit gerundeten Ansichten und Classic mit der angeschrägten Sichtfläche). Schmale Ansichtsbreiten beider Varianten unterstreichen die elegante Optik der Kunststoff-Fenster.

Technische Daten
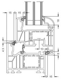
Technische Zeichnung Schüco Corona Si 82 /Thermo 6

  

Abmaße Schüco SI 82 Classic/Schüco Thermo 6 Classic

  • Bautiefe Blendrahmen: 82 mm
  • Bautiefe Flügelrahmen: 82 mm
  • Mögliche Verglasungstärke: 24-52 mm

Abmaße Schüco SI 82 Rondo/Schüco Thermo 6 Rondo

  • Bautiefe Blendrahmen: 82 mm
  • Bautiefe Flügelrahmen: 90 mm
  • Mögliche Verglasungstärke: 24-52 mm
Thermobild Schüco Si 82

  

Werte Schüco SI 82 Classic/Schüco Thermo 6 Classic:

  • Uw-Wert 0,79 W/(m²K)
    bei einem 3-fach Glas Ug-Wert bis zu 0,5 W/(m²K) und thermisch getrenntem Abstandhalter

Werte Schüco SI 82 Rondo/Schüco Thermo 6 Rondo:

  • Uw-Wert 0,76 W/(m²K)
    bei einem 3-fach Glas Ug-Wert bis zu 0,5 W/(m²K) und thermisch getrenntem Abstandhalter

Hervorragende Schallschutzwerte; je nach Profilkombination und Verglasung sind Schalldämmwerte bis Rw`45 db möglich.

Profilkonstruktion mit optimierter Kammergeometrie und einer Rahmenbautiefe von nur 82 mm für eine ausgezeichnete thermische Isolation.

*Die angegebenen Werte gelten für Fensterelemente mit einer Referenzgröße von 1230 x 1480 mm.

Downloads

Prospekte für alle Glastypen
Neutralux - Wärmeschutzglas
Akutex - Schallschutzglas
Solarlux - Sonnenschutzglas
Multipact - Sicherheitsglas

Referenzen
Restaurant Leipzig
Arcotel Berlin
Kinderhaus Bayreuth
Schule Eckersdorf
DRK Seniorenpflege Wesenberg
Studentenwohnheim Siegen